法人代表:许北辰
注册地址:河南省开封市祥符区经三路北段1号;河南自贸试验区开封片区开封综合保税区西片区内绿色厂房1号楼201-134号
所属行业:零售业
更多行业:其他综合零售,综合零售,零售业,批发和零售业
电话:0371-76**
邮箱:kaifenghuabf**[email protected]
地址:河南省开封市祥符区经三路北段1号;河南自贸试验区开封片区开封综合保税区西片区内绿色厂房1号楼201-134号
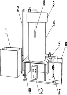
脱硫废水处理装置及其控制系统与控制方法研究——兼论流量计及节流装置的创新研发
更新时间:2026-04-14 06:50:38
精密轴承NATS15 2Z HW的摩擦学性能优化及其在流量计与节流装置研发中的关键作用
更新时间:2026-04-14 04:07:27
现代化工与制药设备回收及流量测量技术创新
更新时间:2026-04-14 07:42:48
浙江佳为节能科技 聚焦传热设备与流量测量,引领节能研发新趋势
更新时间:2026-04-14 10:28:56
流量计与节流装置 制药设备网第85页产品列表的专业解析与研发趋势
更新时间:2026-04-14 16:17:37
苏州钮曼 以快速、精准、可靠之芯,引领重量选别与流量计量技术革新
更新时间:2026-04-14 20:24:25
河北沧州迅诺仪表 焦炉煤气V锥流量计节流装置的创新研发与应用
更新时间:2026-04-14 00:17:10
制药设备网 流量计与节流装置研发,精准控流保障药品生产
更新时间:2026-04-14 19:16:50
一文了解药筛标准及筛分设备,流量计与节流装置的研发进展
更新时间:2026-04-14 20:50:40
电镀污泥堆肥渗滤液中铬氰离子的高效去除 关键设备与先进工艺的研发进展
更新时间:2026-04-14 14:41:15
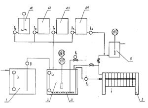
污泥床装置与化学混凝污泥悬浮床在含油污水处理中的创新应用及流量计与节流装置的研发进展
更新时间:2026-04-14 07:43:58
聚焦核心技术创新,引领流量测量未来——我们的流量计与节流装置研发之路
更新时间:2026-04-14 04:29:12
流量计与节流装置的研发核心 正确安装是发挥性能的关键
更新时间:2026-04-14 20:52:57
聚焦第107页 化工设备网流量计及节流装置的技术研发新动态
更新时间:2026-04-14 18:58:26
阀产品列表第272页 制药设备网流量计及节流装置研发进展与选型指南
更新时间:2026-04-14 02:44:22
压缩机产品概览与流量计及节流装置的创新研发
更新时间:2026-04-14 09:13:50
智能管道内水处理杀菌灭藻与水循环系统 流量计与节流装置的创新研发与应用
更新时间:2026-04-14 18:00:28
暖通人应知的中央空调系统分类、常用设备功能及流量计与节流装置研发解析
更新时间:2026-04-14 15:45:09
孟州灌装设备产业升级 高性价比灌装机与流量计节流装置的协同创新
更新时间:2026-04-14 14:44:59
QJ300型静电喷涂机与郑州超慧喷涂设备全解析 规格、型号、价格及应用指南
更新时间:2026-04-14 15:25:01
公司简介: 开封华邦仪表有限公司成立于2009年07月30日,注册地位于河南省开封市祥符区经三路北段1号;河南自贸试验区开封片区开封综合保税区西片区内绿色厂房1号楼201-134号,法定代表人为许北辰。经营范围包括流量计及节流装置的研发、生产与销售。自动化仪表成套设备的生产与销售。从事国家允许的货物和技术进出口业务。
公司简介流量计及节流装置的研发、生产与销售。自动化仪表成套设备的生产与销售。从事国家允许的货物和技术进出口业务。